Projecto Eléctrico dos Quadros cá da Casa
Projecto Eléctrico dos Quadros cá da Casa
Vivam,
AS obras cá em casa continuam a avançar. Já apliquei todas as tubagens e os dois quadros eléctricos. No entanto, antes de avançar para a aquisição dos disjuntores e diferenciais, queria pedir a opinião dos sábios sobre se o projecto eléctrico que idealizei para os quadros está correcto ou se pode sofrer alguma melhoria.
Obrigado
AS obras cá em casa continuam a avançar. Já apliquei todas as tubagens e os dois quadros eléctricos. No entanto, antes de avançar para a aquisição dos disjuntores e diferenciais, queria pedir a opinião dos sábios sobre se o projecto eléctrico que idealizei para os quadros está correcto ou se pode sofrer alguma melhoria.
Obrigado
-
- Técnico Dedicado
- Mensagens: 697
- Registado: 18 abr 2010, 12:23
- Localização: Setúbal
- Enviou: 3 vezes
- Agradecimento recebido: 52 vezes
Re: Projecto Eléctrico dos Quadros cá da Casa
A proteção está assegurada a funcionalidade não.
Retire o ID do QE1 a fazer de geral e instale um interruptor de corte geral com In adequado.
No QE2 tambem deve instalar um interruptor de corte geral.
Estamos a falar de instalações novas logo os quadros devem ser da classe II.
Cumprs.
Retire o ID do QE1 a fazer de geral e instale um interruptor de corte geral com In adequado.
No QE2 tambem deve instalar um interruptor de corte geral.
Estamos a falar de instalações novas logo os quadros devem ser da classe II.
Cumprs.
- Mário
- Team Apoio
- Mensagens: 8147
- Registado: 09 nov 2007, 22:11
- Localização: Lisboa
- Enviou: 3 vezes
- Agradecimento recebido: 221 vezes
Re: Projecto Eléctrico dos Quadros cá da Casa
Boas
Atenção à selectividade dos "DR 30mA" e 40Amp à cabeça, é melhor de 63Amp.
Falta o geral do QE2 nop local
Cump.
Mário
Atenção à selectividade dos "DR 30mA" e 40Amp à cabeça, é melhor de 63Amp.
Falta o geral do QE2 nop local
Cump.
Mário
" Nenhum trabalho é tão importante quanto colocar em risco a minha segurança ou daqueles ao meu redor."
-
- Team Apoio
- Mensagens: 5620
- Registado: 18 fev 2009, 21:21
- Localização: Portugal de Norte a Sul
- Enviou: 28 vezes
- Agradecimento recebido: 208 vezes
Re: Projecto Eléctrico dos Quadros cá da Casa
Boas
Para além do que já foi dito, eu instalaria proteção ID para os arcondicionados a 300mA e não a 30mA.
Para além do que já foi dito, eu instalaria proteção ID para os arcondicionados a 300mA e não a 30mA.
Cpts.
Energy
Energy
Re: Projecto Eléctrico dos Quadros cá da Casa
Agradeço desde já as indicações apresentadas e queria colocar algumas questões antes de proceder às alterações no esquema eléctrico.
1 - Neste caso em que tenho uma potência contratada de 6.9kVA (30A), o interruptor de corte geral de 2P do Quadro 1 deve ter um In de 32A? E o do Quadro 2 também de 32A, uma vez que tenho condutores de ligação entre os dois quadros de 6mm2?
2 - A seguir ao interruptor de corte geral do Quadro 1, faz sentido manter o ID geral de 30mA, mudando-o para um In de 63A, para ter protecção diferencial redundante?
3 - Posso manter um ID de 30mA para a banheira de hidromassagem e em simultâneo para mais alguns circuitos ou é melhor aplicar um ID especifico apenas para o circuito da banheira e talvez até de 10mA?
4 - Creio que se mantiver um ID geral redundante na entrada do Quadro 1 a seguir ao interruptor de corte geral, nomeadamente de 30mA, mesmo aplicando um ID de 300mA para os circuitos dos ACs exteriores, o da entrada, por ser mais sensível, vai "inviabilizar" o de 300mA. Assim, qual a melhor solução para esta situação? REmover o ID geral da entrada e ficar sem protecção diferencial redundante, aplicando o ID de 300mA para os ACs, ou manter ambos os diferenciais de 30mA?
Obrigado
1 - Neste caso em que tenho uma potência contratada de 6.9kVA (30A), o interruptor de corte geral de 2P do Quadro 1 deve ter um In de 32A? E o do Quadro 2 também de 32A, uma vez que tenho condutores de ligação entre os dois quadros de 6mm2?
2 - A seguir ao interruptor de corte geral do Quadro 1, faz sentido manter o ID geral de 30mA, mudando-o para um In de 63A, para ter protecção diferencial redundante?
3 - Posso manter um ID de 30mA para a banheira de hidromassagem e em simultâneo para mais alguns circuitos ou é melhor aplicar um ID especifico apenas para o circuito da banheira e talvez até de 10mA?
4 - Creio que se mantiver um ID geral redundante na entrada do Quadro 1 a seguir ao interruptor de corte geral, nomeadamente de 30mA, mesmo aplicando um ID de 300mA para os circuitos dos ACs exteriores, o da entrada, por ser mais sensível, vai "inviabilizar" o de 300mA. Assim, qual a melhor solução para esta situação? REmover o ID geral da entrada e ficar sem protecção diferencial redundante, aplicando o ID de 300mA para os ACs, ou manter ambos os diferenciais de 30mA?
Obrigado

-
- Oficial
- Mensagens: 5316
- Registado: 27 fev 2008, 20:53
- Localização: Barcelos
- Enviou: 3 vezes
- Agradecimento recebido: 17 vezes
Re: Projecto Eléctrico dos Quadros cá da Casa
No quadro geral o Q.E o interruptor geral deverá de ser de 2x63A-0,3A seletivo e 10 mA para iluminação e w,c
Licenciar para 10,35 KVA
Entrada a XV 3 G 16 para prever 10,35 KVA--1x45 A monofásico, mesmo que agora só contrate 6,9 KVA
No parcial XV 3 G 16 com In=2x63A
No geral 2x63 A a proteger o QE2
A seletividade não se aplica aqui.
Para as máquinas de cozinha fixas ,arcas e frigoríficos, e ar condicionado, deveria ser de 300 mA
Licenciar para 10,35 KVA
Entrada a XV 3 G 16 para prever 10,35 KVA--1x45 A monofásico, mesmo que agora só contrate 6,9 KVA
No parcial XV 3 G 16 com In=2x63A
No geral 2x63 A a proteger o QE2
A seletividade não se aplica aqui.
Para as máquinas de cozinha fixas ,arcas e frigoríficos, e ar condicionado, deveria ser de 300 mA
-
- Team Apoio
- Mensagens: 5620
- Registado: 18 fev 2009, 21:21
- Localização: Portugal de Norte a Sul
- Enviou: 28 vezes
- Agradecimento recebido: 208 vezes
Re: Projecto Eléctrico dos Quadros cá da Casa
pauloms Escreveu:Agradeço desde já as indicações apresentadas e queria colocar algumas questões antes de proceder às alterações no esquema eléctrico.
1 - Neste caso em que tenho uma potência contratada de 6.9kVA (30A), o interruptor de corte geral de 2P do Quadro 1 deve ter um In de 32A?
Para uma potência contratada de 6.9Kvas, o IC do QG. deve ser 2X45A
E o do Quadro 2 também de 32A, uma vez que tenho condutores de ligação entre os dois quadros de 6mm2?
Protege a derivação ao Q.P com disjuntor de 32A no Q.G, e o corte geral do Q.P deve ser de 2X45A.
2 - A seguir ao interruptor de corte geral do Quadro 1, faz sentido manter o ID geral de 30mA,
Não faz sentido nenhum
mudando-o para um In de 63A, para ter protecção diferencial redundante?
3 - Posso manter um ID de 30mA para a banheira de hidromassagem e em simultâneo para mais alguns circuitos ou é melhor aplicar um ID especifico apenas para o circuito da banheira e talvez até de 10mA?
Pode fazer de ambas as formas, deve ter em atenção os valores de terra geral
4 - Creio que se mantiver um ID geral redundante na entrada do Quadro 1 a seguir ao interruptor de corte geral, nomeadamente de 30mA, mesmo aplicando um ID de 300mA para os circuitos dos ACs exteriores, o da entrada, por ser mais sensível, vai "inviabilizar" o de 300mA. Assim, qual a melhor solução para esta situação? REmover o ID geral da entrada e ficar sem protecção diferencial redundante, aplicando o ID de 300mA para os ACs, ou manter ambos os diferenciais de 30mA?
Obrigado
Cpts.
Energy
Energy
Re: Projecto Eléctrico dos Quadros cá da Casa
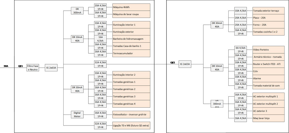
Ora bem, estive a refazer o projecto conforme os vossos comentários e saiu-me isto. EStá correcto ou há algo mais a melhorar?
As sensibilidades dos diferenciais estão correctas? O indicado é que sejam todos classe AC?
As sensibilidades dos diferenciais estão correctas? O indicado é que sejam todos classe AC?
-
- Oficial
- Mensagens: 5316
- Registado: 27 fev 2008, 20:53
- Localização: Barcelos
- Enviou: 3 vezes
- Agradecimento recebido: 17 vezes
Re: Projecto Eléctrico dos Quadros cá da Casa
Eu punha um geral de 63A-300 mA seletivo. A entrada a XV 3x16 mm^2 e parcial a 2x63A- XV-10 mm^2.
Não sei se será conveniente fogão a 25 A e 4mm^2. E Placa a 32 A e 6 mm^2, para futuro.
Não sei se será conveniente fogão a 25 A e 4mm^2. E Placa a 32 A e 6 mm^2, para futuro.
-
- Técnico Dedicado
- Mensagens: 697
- Registado: 18 abr 2010, 12:23
- Localização: Setúbal
- Enviou: 3 vezes
- Agradecimento recebido: 52 vezes
Re: Projecto Eléctrico dos Quadros cá da Casa
Na minha opinião o sistema de alarme não o deixava pendurado num DR de 10mA mas num de 300mA e independente, certo que este sistemas têm auto-alimentação mas se as baterias não estiverem em condições começam por dar alarmes falsos, e quando a proteção diferencial é comum a outros circuitos está sujeito a ficar sem alimentação da rede.pauloms Escreveu:Ora bem, estive a refazer o projecto conforme os vossos comentários e saiu-me isto. EStá correcto ou há algo mais a melhorar?
As sensibilidades dos diferenciais estão correctas? O indicado é que sejam todos classe AC?
E a iluminação interior e exterior também não é a melhor opção funcional deixar protegida por 10mA, depois anda com alguma frequência à procura de avarias, principalmente a iluminação exterior, se tiver uma boa terra eu faria a proteção destes circuitos a 300mA.
Cumprs.
- Mário
- Team Apoio
- Mensagens: 8147
- Registado: 09 nov 2007, 22:11
- Localização: Lisboa
- Enviou: 3 vezes
- Agradecimento recebido: 221 vezes
Re: Projecto Eléctrico dos Quadros cá da Casa
Boas
No QE2 onde tens, "tomadas exteriores terraço" e "tomadas da cozinha" o que vais ligar na cozinha? espero que não seja o frigorífico ou o congelador.
Cump.
Mário
No QE2 onde tens, "tomadas exteriores terraço" e "tomadas da cozinha" o que vais ligar na cozinha? espero que não seja o frigorífico ou o congelador.
Cump.
Mário
" Nenhum trabalho é tão importante quanto colocar em risco a minha segurança ou daqueles ao meu redor."
-
- Team Apoio
- Mensagens: 5620
- Registado: 18 fev 2009, 21:21
- Localização: Portugal de Norte a Sul
- Enviou: 28 vezes
- Agradecimento recebido: 208 vezes
Re: Projecto Eléctrico dos Quadros cá da Casa
Boas
No Q.E-2 eu colocaria um ID de 300mA em vez de 10mA.
Neste Q.E não existe circuitos de iluminação?
No Q.E-2 eu colocaria um ID de 300mA em vez de 10mA.
Neste Q.E não existe circuitos de iluminação?
Cpts.
Energy
Energy