Boas pessoal..
Tenho que ligar uma central de intrusaõ crow power wave 16.. E como nuca liguei centrais deste tipo, nao sei como ligar os detectores PIR E A SIRENE extrior..
Ja agora tb gostava de saber como ligar os detectores tendo so uma zona de detecores??
Obrigado
Central de intrusão
Re: Central de intrusão
Boas amigo Fabio
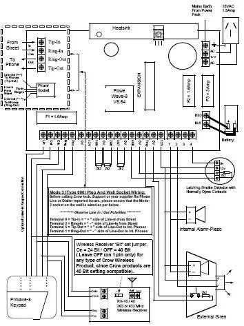
Só encontrei o manual da PowerWave 8, se for possível scaneriza a folha do teu manual de instalação que se parecerá com esta e posta aqui no tópico.
De qualquer das formas posso ir adiantando-te a forma de ligares a central
Para detectores
Deverás utilizar cabo de 4 condutores, ligando os condutores de alarme em 1&5 e 0V
E os condutores de alimentação do detector ligas em 12V e num dos bornes a direita numerados com 1 a 4
Para a Sirene
Utiliza cabo de 6 condutores e ligas da seguinte forma...
A alimentação da sirene sonora ligas nos 12V e terminal 1 à direita.
A alimentação da sirene luminosa ligas nos 12V e terminal 2 à direita.
O contacto TAMPER ligas aos terminais Tmp e 0V. Este contacto serve apenas para evitar a violação da sirene, caso a tentem abrir ou arrancar da parede ela entra automaticamente em modo de alarme.
Os detectores são ligados em paralelo, no ultimo detector tens de fechar o circuito com a colocação de uma resistência de 2K2 entre os terminais de alarme.
Nas zonas que não sejam colocados detectores tens de colocar uma resistência de 2k2 entre os terminais 0V e Zona não utilizada, como na figura.
Só encontrei o manual da PowerWave 8, se for possível scaneriza a folha do teu manual de instalação que se parecerá com esta e posta aqui no tópico.
De qualquer das formas posso ir adiantando-te a forma de ligares a central
Para detectores
Deverás utilizar cabo de 4 condutores, ligando os condutores de alarme em 1&5 e 0V
E os condutores de alimentação do detector ligas em 12V e num dos bornes a direita numerados com 1 a 4
Para a Sirene
Utiliza cabo de 6 condutores e ligas da seguinte forma...
A alimentação da sirene sonora ligas nos 12V e terminal 1 à direita.
A alimentação da sirene luminosa ligas nos 12V e terminal 2 à direita.
O contacto TAMPER ligas aos terminais Tmp e 0V. Este contacto serve apenas para evitar a violação da sirene, caso a tentem abrir ou arrancar da parede ela entra automaticamente em modo de alarme.
Os detectores são ligados em paralelo, no ultimo detector tens de fechar o circuito com a colocação de uma resistência de 2K2 entre os terminais de alarme.
Nas zonas que não sejam colocados detectores tens de colocar uma resistência de 2k2 entre os terminais 0V e Zona não utilizada, como na figura.
- Anexos
-
- PowerWave.JPG (44.59 KiB) Visto 1150 vezes
- luisguerreiro
- Curioso

- Mensagens: 81
- Registado: 17 jun 2007, 17:15
- Localização: faro
Re: Central de intrusão
[quote="Fernando"]
Os detectores são ligados em paralelo, no ultimo detector tens de fechar o circuito com a colocação de uma resistência de 2K2 entre os terminais de alarme.
peço desculpa se tou errado mas oas detectores nao deveriam ser ligados em serie, ou nesta central sao ligados em paralelo?
eu trabalho com outra marca e os detectores sao ligados em serie...
Os detectores são ligados em paralelo, no ultimo detector tens de fechar o circuito com a colocação de uma resistência de 2K2 entre os terminais de alarme.
peço desculpa se tou errado mas oas detectores nao deveriam ser ligados em serie, ou nesta central sao ligados em paralelo?
eu trabalho com outra marca e os detectores sao ligados em serie...
-
FabioFerreira
- Curioso

- Mensagens: 25
- Registado: 31 dez 2007, 00:26
Re: Central de intrusão
Boas Amigo...
..
Afinal a central é a power wave8 como o colega falou.... o Manual é que vem errado.. É da power wave 16..
Mas quero já agradecer-lhe pelo seu topico.. Ja me vai ajudar mesmo muito... Muito obrigado...
Será que nao conseguia por-me aqui um esquema como ligar os detectores.. Agradecia..
Um Abraço
..
Afinal a central é a power wave8 como o colega falou.... o Manual é que vem errado.. É da power wave 16..
Mas quero já agradecer-lhe pelo seu topico.. Ja me vai ajudar mesmo muito... Muito obrigado...
Será que nao conseguia por-me aqui um esquema como ligar os detectores.. Agradecia..
Um Abraço
Re: Central de intrusão
Tens razão, trocais os paralelos com as series
O contacto do detector é NF e necessita da resistência 2K2 no final da linha para estar estável, quando um detector entra em modo de alarme abre o circuito e interrompe a serie.
De qualquer das formas vou ler o PDF para me certificar que esta tb trabalha assim.
O contacto do detector é NF e necessita da resistência 2K2 no final da linha para estar estável, quando um detector entra em modo de alarme abre o circuito e interrompe a serie.
De qualquer das formas vou ler o PDF para me certificar que esta tb trabalha assim.
-
FabioFerreira
- Curioso

- Mensagens: 25
- Registado: 31 dez 2007, 00:26
Re: Central de intrusão
[quote="Fernando"]
Quando alguem me poder explicar a ligação dos detectores.. Agradeçia
Obrigado
Quando alguem me poder explicar a ligação dos detectores.. Agradeçia
Obrigado
